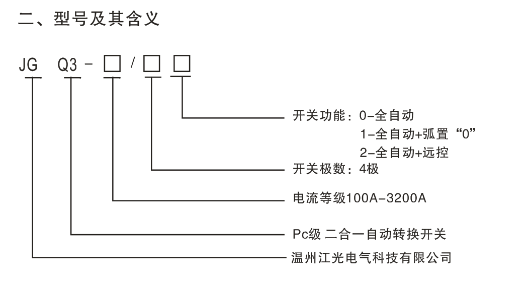
一、产品概述
JGQ3系列自动转换开关(ATSE),是集开关与逻辑控制于一体,无需外加控制器,真正实现机电一体化的自动转换开关,它适用于交流50Hz、额定电压至440V、约定发热电流100A的工企业配电设备中,具有电压检测、频率检测、通讯接口、电气机械互锁等功能,可实现全自动、远程控制、强制置“0”、紧急手动操作,广泛用于供电系统的主用电流与备用电源自动转换或两台负载设备的自动转换及安全隔离等。开关由控制线路板发出各种逻辑命令来管理电机,由电机带动开关主体部分的操作机构,快速接通分断电路或进行电器转换,通过明显可见状态实现安全隔离。

三、开关结构说明
1、电气按钮:控制开关内部控制线路电源,电气按钮自动时,开关可实现全自动、运
控、强置“0”操作,电气按钮手动时,开关只能手动操作。
2、操作手柄:使用操作手柄手动操作时,必须是电气按钮处于手动状态。
3、机构挂锁:检修专用,即先用操作手柄使开关处于“0”档位置,再接起挂锁机构上
挂锁,方可进行检修(接起挂锁则切断开关内部控制电源,开关无法自动,并且无法实现手
动)。
4、指示件:指示开关的工作状态位置(I、O、II)
四、主要技术参数
1.开关符合:IEC947-6-1,GB14048.11
2.额定工作电压(Ue): AC415V
3.额定接通能力(A Rms): 10Ie
4.额定分断能力(A Rms): 8Ie
5.额定发热电流:100A
6.额定绝缘电压:750V
7.额定冲击耐受电压:8kV
8.额定工作电流:100A
9.额定短路电流:7kA
10.额定限制电流:100kA
11.转换时间:1S
五、接线示意图
六、使用方法
1、全自动功能:当常用电源断电时,开关自动转换至备用电源;当备用电源恢复正常时,
开关又自动返回转换至备用电源。
2、强置“0”功能:启动强置“0”按钮,开关将切断双路电源。
3、远程控制功能:即远距离控制,按下“I”档按钮;则常用电源工作;按下“II”档按
钮,则备用电源工作;按下“0”档按钮,则切断双路电源。
4、请根据需要选择开关功能,并按相应功能接线。
5、订货时请指明开关型号、电流规格及所需功能。

Copyright © 2018-2020 温州江光电气科技有限公司 All Rights Reserved. 浙ICP备15019439号-3